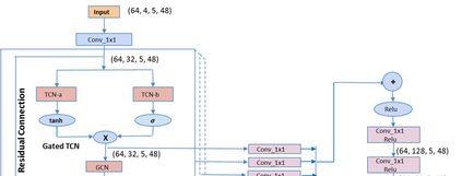
Geometric deep learning has gained tremendous attention in both academia and industry due to its inherent capability of representing arbitrary structures. Due to exponential increase in interest towards renewable sources of energy, especially wind energy, accurate wind speed forecasting has become very important. . In this paper, we propose a novel deep learning architecture, Multi Scale Graph Wavenet for wind speed forecasting. It is based on a graph convolutional neural network and captures both spatial and temporal relationships in multivariate time series weather data for wind speed forecasting. We especially took inspiration from dilated convolutions, skip connections and the inception network to capture temporal relationships and graph convolutional networks for capturing spatial relationships in the data. We conducted experiments on real wind speed data measured at different cities in Denmark and compared our results with the state-of-the-art baseline models. Our novel architecture outperformed the state-of-the-art methods on wind speed forecasting for multiple forecast horizons by 4-5%.


翻译:由于对可再生能源的兴趣,特别是风能,准确的风速预测变得非常重要。在本论文中,我们提出了一个新的深层次学习结构,即用于风速预报的多比例图波网。它基于一个图形进化神经网络,在多变时间序列天气数据中捕捉空间和时间关系,以进行风速预报。我们特别从变速变速、跳过连接和初始网络中汲取灵感,以捕捉时间关系和图形变速网络,以捕捉数据中的空间关系。我们进行了在丹麦不同城市测量的实际风速数据实验,并将我们的结果与最先进的基线模型进行比较。我们的新结构将多种预测地平线的风速预报比最新方法高出4-5%。

1
下载
关闭预览

相关内容

图像分割方法综述
专知会员服务
56+阅读 · 2020年11月22日
[综述]深度学习下的场景文本检测与识别
专知会员服务
78+阅读 · 2019年10月10日
【SIGGRAPH2019】TensorFlow 2.0深度学习计算机图形学应用
专知会员服务
41+阅读 · 2019年10月9日
LibRec 精选:AutoML for Contextual Bandits
LibRec智能推荐
7+阅读 · 2019年9月19日
动态知识图谱补全论文合集
专知
60+阅读 · 2019年4月18日
Unsupervised Learning via Meta-Learning
CreateAMind
43+阅读 · 2019年1月3日
利用动态深度学习预测金融时间序列基于Python
量化投资与机器学习
18+阅读 · 2018年10月30日
【推荐】深度学习情感分析综述
机器学习研究会
58+阅读 · 2018年1月26日
【推荐】RNN/LSTM时序预测
机器学习研究会
25+阅读 · 2017年9月8日
Arxiv
1+阅读 · 2021年11月23日
Arxiv
15+阅读 · 2021年2月19日
Arxiv
35+阅读 · 2021年1月27日
VIP会员
相关VIP内容
图像分割方法综述
专知会员服务
56+阅读 · 2020年11月22日
[综述]深度学习下的场景文本检测与识别
专知会员服务
78+阅读 · 2019年10月10日
【SIGGRAPH2019】TensorFlow 2.0深度学习计算机图形学应用
专知会员服务
41+阅读 · 2019年10月9日
Top
微信扫码咨询专知VIP会员